充電器設計-交叉導通 |
交叉導通(cross conduction)這個詞用來描述半橋或全橋推挽變換器中可能出現的潛在破壞情況。 參考圖中的電路,該問題可以得到很好的解釋。在這個半橋電路中明顯可以看出:如果Q1和Q2同時都導通,他們將充電器直接短路,圖中的T1和T2是電阻抗很小的電流變換器。由于有大的破壞性電流通過開關器件,這通常將導致該器件立刻損壞。
顯然,兩個晶體管同時導通時電路不能正常工作,而產生交叉導通的原因還得追溯到開關晶體管的過大存儲時間。圖1。19。2中顯示兩個半橋晶體管Q1和Q2在100%工作周期的方波、完全導通情況下典型的基極驅動電流和集電極電流波形圖。如圖所示,由于存儲時間t1-13的存在,交叉導通發生了。 在圖的上面波形中,Q1的基極驅動在t1時刻移去,Q1關斷期和Q2導通期開始。由于晶體管Q1存在不可避免的存儲時間,它的集電極電流在稍后的t3時刻還沒有完全關斷。同時,下面那個晶體管Q2導通,如圖所示下面的波形。對雙極型晶體管來講,導通延時通常小于存儲時間。因此如果采用全部100%工作周期進行推挽基極驅動,在t2-t3的短時間段內兩個器件均會導通。由于它們直接并聯在充電器上,充電器的低內阻使得大的集電極電流流過。圖中Q1和Q2的波形圖展示了這種效應。
如果充電器的內阻非常小同時又沒有限流器件,交叉導通產生的大的破壞性電流通過Q1和Q2,過大的應力會使晶體管被損壞。
防止交叉導通 傳統的用來防止交叉導通的方法就是在兩個交替導通驅動脈沖之間提供一個死區時間,此時兩個晶體管都關斷。這個死區時間必須要有足夠大的寬度,確保兩個功率開關管導通區間在任何情況下都不會重疊。 但明顯一模一樣的器件,它們的存儲時間卻有較大的不同。該存儲時間還是溫度、驅動電流以及集電極電流負載的函數。因此為保證有足夠安全的界限,需要仔細考慮足夠長的死區時間,但這會減少脈寬控制的有效性和范圍。 很清楚,允許有100%的控制脈寬而又不出現交叉導通危險的系統是受歡迎的。下面描述的禁止交叉導通技術提供的動態控制將很好地滿足這個要求。
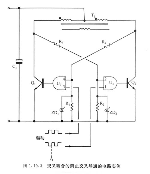
禁止交叉耦合 圖表示一種推挽變換器的基本部件,采用動態交叉耦合來達到禁止交又導通的發生。
與前面的例子類似,如果推挽變換器中Q1和Q2同時導通,那么變壓器T:的原邊將短路,大電流將流過晶體管,這樣可能給電路帶來災難性后果。 在圖中,與門U2和U3可以阻止交叉導通,這些門電路通常是主控C電路的一部分。該電路展示了采用全工作周期方波基極驅動的工作情況。在以前的情況,這將產生嚴重的交叉導通問題。而在此電路中,由于交叉耦合禁止輸入門電路的作用從而阻止了交叉導通,禁止輸入信號是由電阻R3和R4提供的,且取決于Q1和Q2的導通狀態。 文章轉載自網絡,如有侵權,請聯系刪除。 |
| | 發布時間:2018.09.15 來源:充電器廠家 |
| 上一個:充電器組合低功耗緩沖二極管電路 | 下一個:充電器電路的工作 |
東莞市玖琪實業有限公司專業生產:電源適配器、充電器、LED驅動電源、車載充電器、開關電源等....